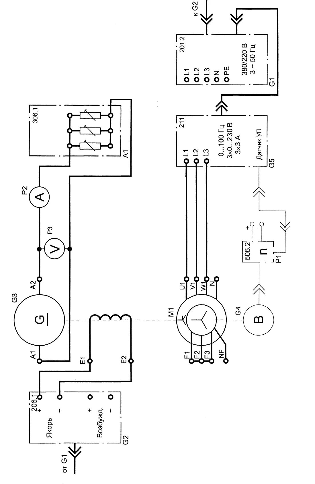
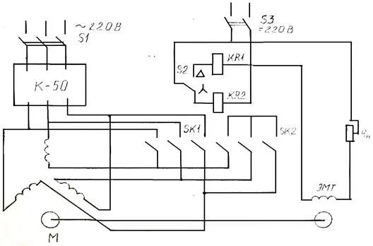
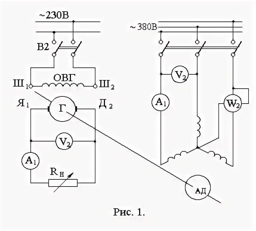
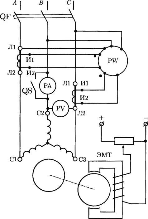
Исследование асинхронного двигателя