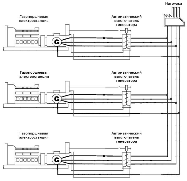
Работа гпу параллельно с сетью