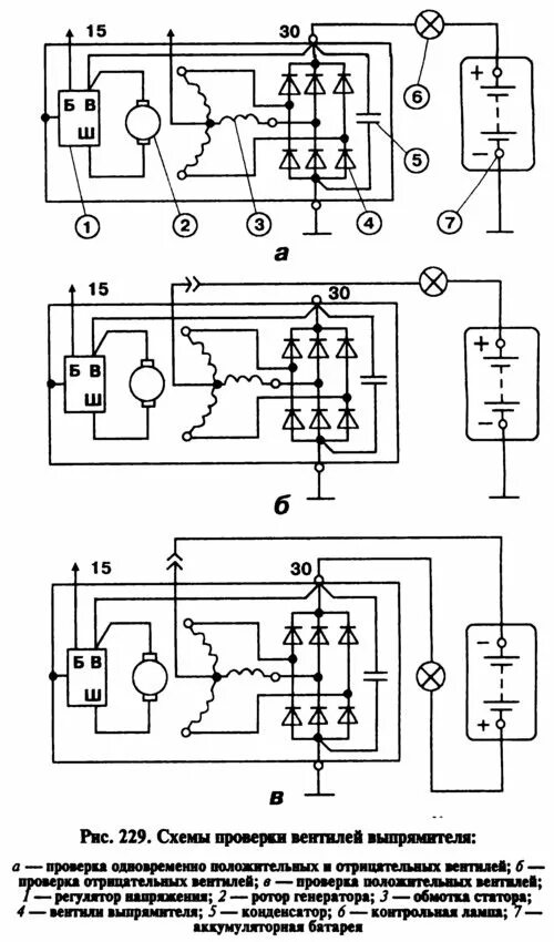
Схема подключения генератора 2107 инжектор