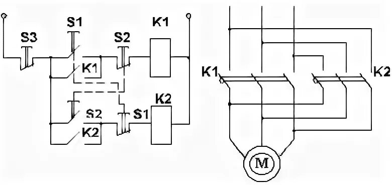
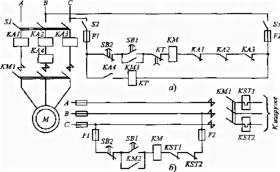
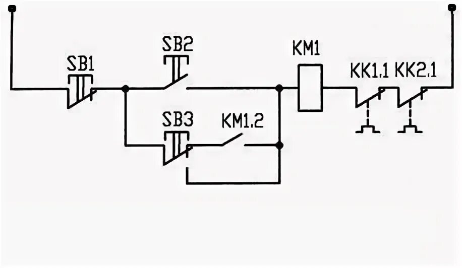
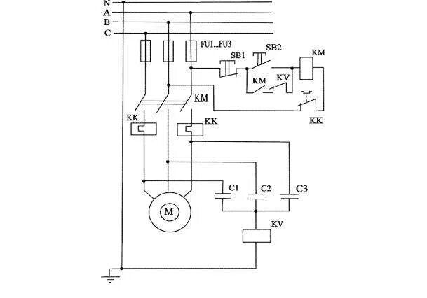
Схемы нулевой защиты