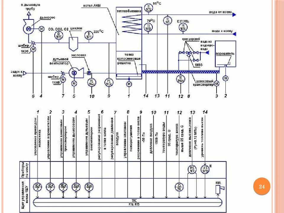
Схемы приборов автоматизации