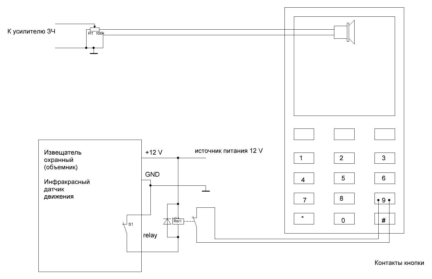
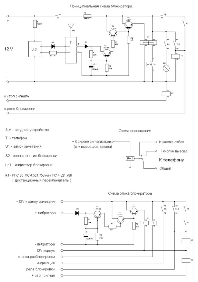
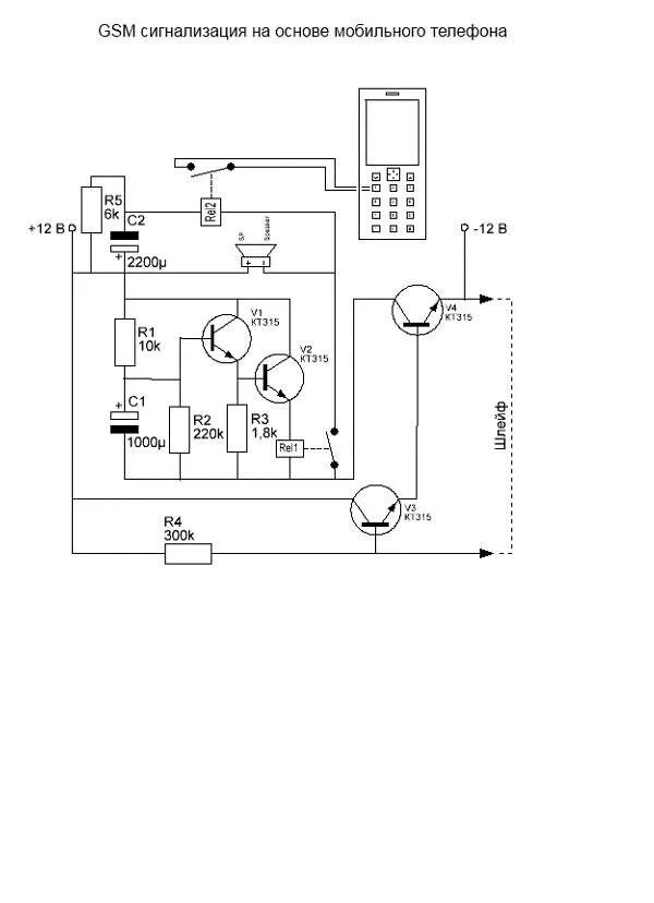
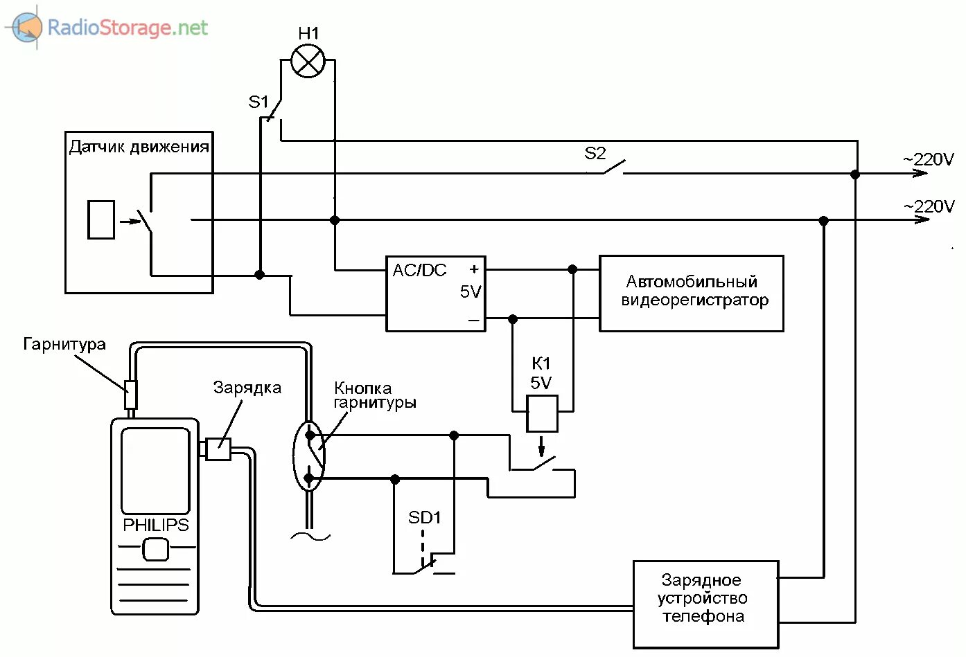
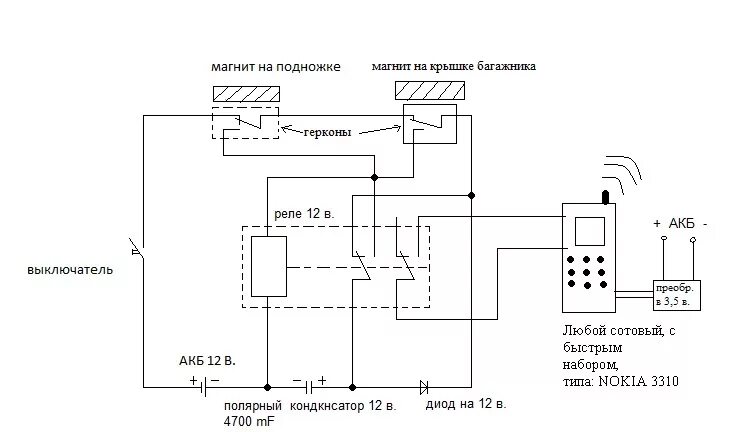
Сигнализация с помощью мобильного телефона